最近看了很多UDP的资料,也参考并实现了很多种方案,但总觉得不完美,有轻量级的UDP方案,但不支持ping功能,这种也能实现UDP通信,但在工程上等同于废物,试想,多点通信时一旦不同,如果ping功能都没有,来怎么排查?所以这种方案直接被pass;其次,也有支持ping功能的方案,但实现过于复杂,时序也够复杂,且不适合大批量数据传输,比如opencorese上面的;其实关于UDP网络通信,Xilinx是有自己的方案的,但只给到了rgmii转gmii这一层,并给出了三速网IP,将rgmii转为axis用户接口的gmii,但并没有给出完整UDP封装的IP核,这一点给了米联客机会,米联客推出了自己的UDP协议栈,用于对接Xilinx的三速网IP,从而解决了改问题,但该UDP协议栈只是网表文件,并未给出源码。
根据官方手册,封装了的UDP协议栈用户接口发送时序如下:
首先等待udp_tx_ready为高,然后拉高app_tx_request信号,并等待UDP应答信号app_tx_ack,若app_tx_ack为高,则拉高app_tx_data_valid并给出发送数据app_tx_data、发送长度app_tx_data_length以及app_tx_data_keep,并在数据包的最后一个数据拉高app_tx_data_last;
需要注意的是,在一包数据期间,app_tx_data_valid必须持续为高,如果不需要数据屏蔽,app_tx_data_keep移植保持0xff;
接收时序如下:
接收就简单多了,app_rx_data_valid为高期间接收app_rx_data就可以了,当app_rx_data_last拉高时表明数据接收完毕,同时也给出了发送的数据长度app_rx_data_length。
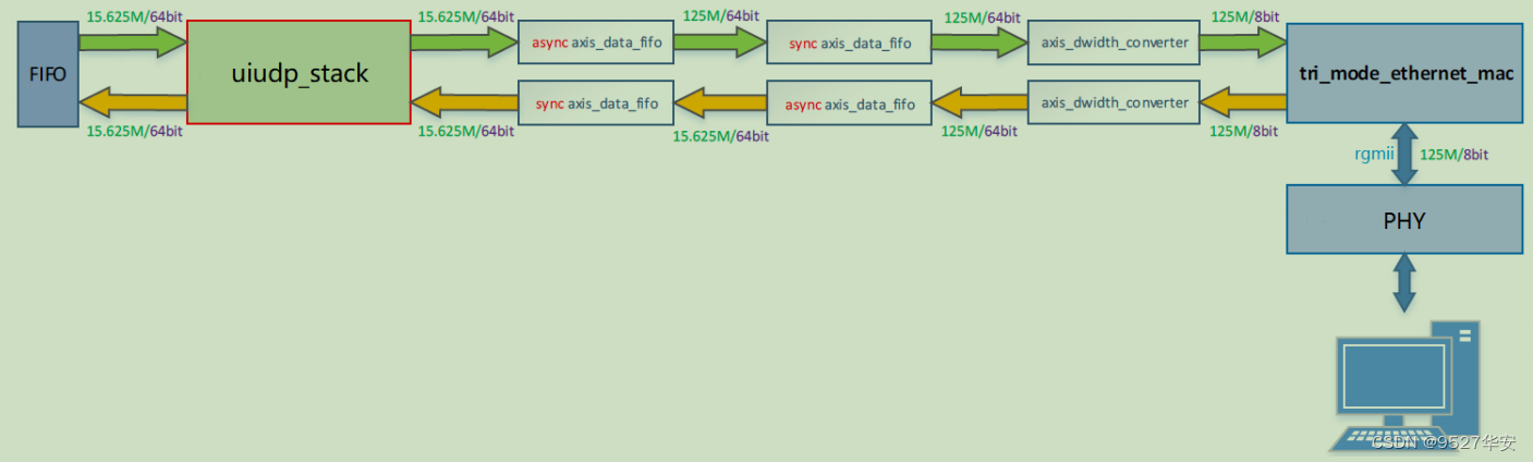
协议栈总体框图如下:
实现流程如下图:
Tri_mode_ethernet_mac配置为千兆网,若依时钟是125M,用户接口是8bit的axis接口,而协议栈的用户接口是64bit的,所以对于传单个数据而言,协议栈一侧的时钟应=125X8÷64=15.625M,通过其中1个FIFO实现异步时钟域的转换,1个FIFO实现数
据缓冲和同步Packet mode功能。
Packet mode 是指 FIFO 在输出数据前持续缓存 AXI-Stream 接口输入的数据直至输入端 tlast 信号拉高,
即存满一个完整的数据包时,才开始在 AXI-Stream 输出端口向外输出数据。Packet mode 功能设置如下图所
示。需要注意的是,启用 Packet mode 时,FIFO 必须工作于同步模式。
对于发送路径,启用 Packet mode 是为了防止 FIFO 被 IP 核读空。对于接收路径,是由于米联的 UDP IP
协议栈要求 1 个数据包的 tvalid 信号在数据包持续期间必须恒为 1。
环通测试的波形如下,与官方手册一致。
测试代码如下:
module udp_loop_test( input reset , input dcm_locked , input refclk_200m , input udp_clk_15_625m , input gtx_clk_125m , input rgmii_rxc , input rgmii_rx_ctl , input [3:0] rgmii_rxd , output rgmii_txc , output rgmii_tx_ctl , output [3:0] rgmii_txd ); (* MARK_DEBUG="true" *) wire core_reset ; (* MARK_DEBUG="true" *) wire udp_tx_ready ; (* MARK_DEBUG="true" *) wire app_tx_ack ; (* MARK_DEBUG="true" *) wire [63:0] app_tx_data ; (* MARK_DEBUG="true" *) wire dst_ip_unreachable ; (* MARK_DEBUG="true" *) wire app_rx_data_valid ; (* MARK_DEBUG="true" *) wire [63:0] app_rx_data ; (* MARK_DEBUG="true" *) wire [15:0] app_rx_data_length ; (* MARK_DEBUG="true" *) wire udp_rx_error ; (* MARK_DEBUG="true" *) wire ip_rx_error ; (* MARK_DEBUG="true" *) wire [8:0] fifo_data_count ; (* MARK_DEBUG="true" *) reg app_tx_request ; (* MARK_DEBUG="true" *) reg app_tx_data_valid ; (* MARK_DEBUG="true" *) reg app_tx_data_last ; (* MARK_DEBUG="true" *) reg [15:0] app_tx_data_length ; (* MARK_DEBUG="true" *) reg [7: 0] app_tx_data_keep ; (* MARK_DEBUG="true" *) reg rd_en ; (* MARK_DEBUG="true" *) reg [3:0] ST ; (* MARK_DEBUG="true" *) reg [15:0] udp_tx_length ; always @(posedge udp_clk_15_625m) begin if(core_reset) begin app_tx_request <= 'd0; app_tx_data_valid <= 'd0; app_tx_data_last <= 'd0; app_tx_data_keep <= 'hff; udp_tx_length <= 'd0; rd_en <= 'd0; ST <= 'd0; end else begin case(ST) 4'd0: begin //发送请求信号 if((fifo_data_count>'d0) && (~app_rx_data_valid) && udp_tx_ready) begin app_tx_request<=1'b1; ST<=4'd1; end end 4'd1: begin //等待udp应答 if(app_tx_ack) begin //udp应答 app_tx_request<=1'b0; rd_en<=1'b1; app_tx_data_valid<=1'b1; if(app_tx_data_length<='d8) begin //小于8字节的包 app_tx_data_last<=1'b1; app_tx_data_keep<=(8'hff>>(8-app_tx_data_length)); ST<=4'd3; end else begin udp_tx_length<=udp_tx_length+16'd8; ST<=4'd2; end end else if(dst_ip_unreachable) begin //udp无应答但反馈错误 app_tx_request<=1'b0; rd_en<=1'b0; app_tx_data_valid<=1'b0; ST<=4'd0; end else begin app_tx_request<=1'b1; //udp无应答时继续请求 rd_en<=1'b0; app_tx_data_valid<=1'b0; app_tx_data_keep <= 'hff; end end 4'd2: begin //发送udp数据 rd_en<=1'b1; app_tx_data_valid<=1'b1; udp_tx_length<=udp_tx_length+16'd8; if((udp_tx_length+'d8)>=app_tx_data_length) begin //发送一包完成 app_tx_data_last<=1'b1; app_tx_data_keep<=(8'hff>>(udp_tx_length+'d8-app_tx_data_length)); //数据传到了哪里,app_tx_data_keep就应推进到哪里 ST<=4'd3; end end 4'd3: begin //发送完成,等待 app_tx_request<= 'd0; rd_en<=1'b0; app_tx_data_valid<=1'b0; udp_tx_length<='d0; app_tx_data_last<=1'b0; //拉低,脉冲信号 app_tx_data_keep<='hff; if(app_rx_data_valid) ST<=4'd0; end default:ST<='d0; endcase end end always @(posedge udp_clk_15_625m) begin if(core_reset) app_tx_data_length<='d0; else if(app_rx_data_valid) app_tx_data_length<=app_rx_data_length; end fifo_generator_0 udp_test_fifo ( .rst (core_reset ), // input wire rst .wr_clk (udp_clk_15_625m ), // input wire wr_clk .rd_clk (udp_clk_15_625m ), // input wire rd_clk .din (app_rx_data ), // input wire [63 : 0] din .wr_en (app_rx_data_valid), // input wire wr_en .rd_en (rd_en ), // input wire rd_en .dout (app_tx_data ), // output wire [63 : 0] dout .full (), // output wire full .empty (), // output wire empty .rd_data_count(fifo_data_count ), // output wire [9 : 0] rd_data_count .wr_rst_busy(), // output wire wr_rst_busy .rd_rst_busy() // output wire rd_rst_busy ); master_wrapper u_master_wrapper ( .LOCAL_PORT_NUM (16'd1314 ), .LOCAL_IP_ADDRESS (32'hc0_a8_93_14 ), //192.168.147.20 .LOCAL_MAC_ADDRESS (48'h0a_1b_2c_3d_4e_5f), .DST_PORT_NUM (16'd5200 ), .DST_IP_ADDRESS (32'hc0_a8_93_15 ), //192.168.147.21 .ICMP_EN (1'b1 ), .ARP_REPLY_EN (1'b1 ), .ARP_REQUEST_EN (1'b1 ), .ARP_TIMEOUT_VALUE (30'd20_000_000 ), //超时时间 .ARP_RETRY_NUM (4'd2 ), //重传次数 .reset (reset ), .dcm_locked (dcm_locked ), .refclk (refclk_200m ), .udp_core_clk (udp_clk_15_625m ), .gtx_clk (gtx_clk_125m ), .core_reset (core_reset ), //mac 输出复位 .gtx_clk_out (), .gtx_clk90_out (), .udp_tx_ready (udp_tx_ready ), .app_tx_ack (app_tx_ack ), .app_tx_request (app_tx_request ), .app_tx_data_valid (app_tx_data_valid ), .app_tx_data (app_tx_data ), .app_tx_data_keep (app_tx_data_keep ), .app_tx_data_last (app_tx_data_last ), .app_tx_data_length(app_tx_data_length ), .dst_ip_unreachable(dst_ip_unreachable ), .app_rx_data_valid (app_rx_data_valid ), .app_rx_data (app_rx_data ), .app_rx_data_keep (), .app_rx_data_last (), .app_rx_data_length(app_rx_data_length ), .app_rx_port_num (), .udp_rx_error (udp_rx_error ), .ip_rx_error (ip_rx_error ), .rgmii_rxd (rgmii_rxd ), .rgmii_rx_ctl (rgmii_rx_ctl ), .rgmii_rxc (rgmii_rxc ), .rgmii_txd (rgmii_txd ), .rgmii_tx_ctl (rgmii_tx_ctl ), .rgmii_txc (rgmii_txc ) ); endmodule
测试结果,ping功能:
网络调试助手收发如下:
最后,对该协议栈的使用还在进行,需要工程源码的兄弟可以私信联系我,可以一起交流共同进步。
