- 一、HTTPS协议概念
- 二、加密算法
- 三、HTTP访问过程
1、HTTP 协议(HyperText Transfer Protocol,超文本传输协议):是客户端浏览器或其他程序与Web服务器之间的应用层通信协议 。
2、HTTPS 协议(HyperText Transfer Protocol over Secure Socket Layer):可以理解为HTTP+SSL/TLS, 即 HTTP 下加入 SSL 层,HTTPS 的安全基础是 SSL,因此加密的详细内容就需要 SSL,用于安全的 HTTP 数据传输。
3、SSL(Secure Socket Layer,安全套接字层):1994年为 Netscape 所研发,SSL 协议位于 TCP/IP 协议与各种应用层协议之间,为数据通讯提供安全支持。
4、TLS(Transport Layer Security,传输层安全):其前身是 SSL,它最初的几个版本(SSL 1.0、SSL 2.0、SSL 3.0)。
如上图所示 HTTPS 相比 HTTP 多了一层 SSL/TLS。
1、对称加密
有流式、分组两种,加密和解密都是使用的同一个密钥。
例如:DES、AES-GCM、ChaCha20-Poly1305等
2、非对称加密
加密使用的密钥和解密使用的密钥是不相同的,分别称为:公钥、私钥,公钥和算法都是公开的,私钥是保密的。非对称加密算法性能较低,但是安全性超强,由于其加密特性,非对称加密算法能加密的数据长度也是有限的。
例如:RSA、DSA、ECDSA、 DH、ECDHE
3、哈希算法
将任意长度的信息转换为较短的固定长度的值,通常其长度要比信息小得多,且算法不可逆。
例如:MD5、SHA-1、SHA-2、SHA-256 等
4、数字签名
签名就是在信息的后面再加上一段内容(信息经过hash后的值),可以证明信息没有被修改过。hash值一般都会加密后(也就是签名)再和信息一起发送,以保证这个hash值不被修改。
三、HTTP访问过程HTTP协议在浏览器/服务器间进行数据的传输是明文的,不做任何的加密,通俗来说,就是“裸奔”,这样会产生什么样的问题那,我们来举一个例子: 上述我们通过两个人物模仿了服务器和客户端的交互,我们可以看出,小明和小花之间进行数据通信的时候采用的是明文传输的、那么此时很有可能被中间人获取信息、并进行数据篡改,这种行为就叫 中间人攻击。
所以 HTTP 传输面临的风险有:
(1) 窃听风险:黑客可以获知通信内容。
(2) 篡改风险:黑客可以修改通信内容。
(3) 冒充风险:黑客可以冒充他人身份参与通信。
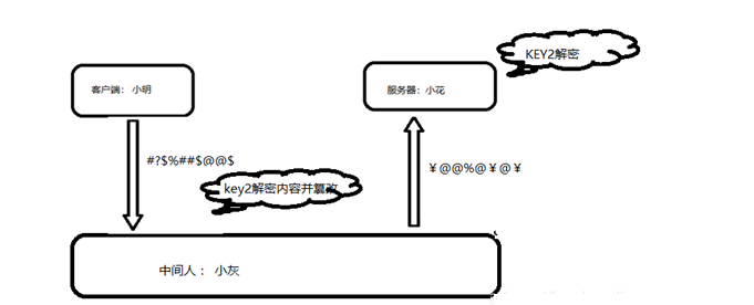
哈哈、此时你是不是不能很愉快的撩妹了呀,别担心,我们此时可以对明文进行加密: 这样是不是比原来安全多了呀!但是这样就足够安全了吗?显然不是的,如果小明和小花在第一次聊天的时候,信息被中间人截取到了,那么中间人是不是也就有密钥了,同样可以对数据进行加解密和修改了那
这可怎么办那? 加密的数据还是不安全的啊? 别急,上面我们采用的是对称加密(换句话说就是我们发送的密钥技能加密、也能解密,那么中间人只要拿到密钥消息对他而言就是透明的了),我们还可以采用非对称加密方式进行加密数据(非对称加密一般都会有一个私钥和公钥组成。可以通过公钥加密,私钥解密,也可以通过私钥加密,公钥解密两种方式) ,对密钥的传送在格外加一层保护,当小明和小花在建立通信的时候,小花会把公钥KEY发送给小明,当小明拿到公钥KEY 后,会自己生成一个 密钥 KEY2 , 并用 KEY 对KEY2 进行加密(此时小明用的是公钥加密)
在通信过程中,即使中间人一开始就获取到了公钥KEY ,但是他不知道私钥,就对数据无法进行解密,仍旧是没办法获取KEY2。这样加密后,数据是不是就安全多了呀。这种情况下就可以和妹子愉快的进行聊天了吗?别急、所谓道高一尺魔高一丈,常言道:流氓不可怕,就怕流氓有文化。这种状态下我们的数据,相当来说是比较安全的,但是如果此时中间人获取公钥后,发送给小明一个伪公钥,又会产生什么问题那?
好吧,说到这里,大家是不是快恨死这个中间人了啊,哈哈~~~还有据俗话别忘记了,魔高一尺道高一丈,对于这种情况。我们可以借助与第三方证书平台,证书平台具备产生证书的功能,服务器(小花)可以去证书机构申请证书,证书机构通过小花提供的信息(网址、机构、法人等、公钥),生成公钥和私钥(证书机构的),通过私钥进行数据的非对称加密生成证书、将证书颁发给小花。那么此时小花就可以在进行数据交互的时候,传递证书了。
小明只需要知道证书的发证机构、就可以很方便的获取到证书的公钥、从而对证书进行校验并获取公钥、然后进行后续的操作。
那么此时小伙伴是不是又有疑问了,如果 中间人 获取到证书、并伪造证书给小明、怎么破???
不错不错、如果大家有这个想法的话,说明大家都在认真思考了。那么我们假设中间人获取到了证书、中间人也可以在证书机构获取公钥,并通过证书机构公钥获取 服务器发送的公钥,中间人此时也可以自己生成公钥,并向证书机构申请证书、并发送伪证书给小明,但是因为证书是经过签名认证的,包含(网址、机构、法人等、公钥)等信息,小明在拿到伪证书后,通过证书公钥很容易就发现证书是不合法的(网址、法人的信息可定不符,否则申请不到证书的)。
上述我们分享的内容就是HTTPS的主体思想,HTTPS增加了SSL安全层,上述介绍的所有认证流程都是在SSL安全层完成验证的。今天我就分享HTTPS的实现原理就说这么多了。┭┮﹏┭┮
HTTPS 缺点:
(1)SSL 证书费用很高,以及其在服务器上的部署、更新维护非常繁琐。
(2)HTTPS 降低用户访问速度(多次握手)。
(3)网站改用HTTPS 以后,由HTTP 跳转到 HTTPS 的方式增加了用户访问耗时(多数网站采用302跳转)。
(4)HTTPS 涉及到的安全算法会消耗 CPU 资源,需要增加大量机器(https访问过程需要加解密)。
